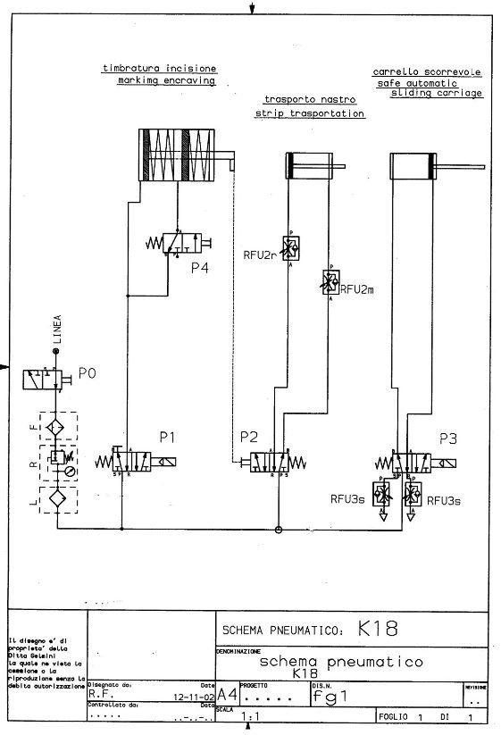
TIMBRATRICE A PRESSA PNEUMATICA K18
La costante ricerca applicata alle macchine per calzature ha permesso di realizzare LA K.18, un tipo di Timbratrice a pressa pneumatica estremamente versatile, grazie all’ampia zona di lavoro, ed alla semplice e funzionale forma della carpenteria. La macchina è dotata di un timer che consente di impostare a piacere il tempo di marcatura del cliché sul particolare, e di una regolazione verticale del cliché che consente di variare la profondità di incisione, in modo da ottenere il miglior risultato di timbratura. Infine, tramite il riduttore di pressione del gruppo di trattamento dell’aria compressa, è possibile regolare la forza di pressata del cilindro di timbratura, permettendo la lavorazione ideale su vari tipi di pellame e/o altri materiali.
CARATTERISTICHE TECNICHE
- Larghezza: mm 650;
- Altezza: mm 1650;
- Profondità: mm 600;
- Massa: Kg 120.
IMPIANTO ELETTRICO
- Tensione di alimentazione: 230/400 Volts;
- Frequenza di alimentazione:50/60 Hz;
- Potenza trasformatore: 600 VA;
- Potenza elettrica installata: 200 kW;
- Caratteristiche resistenza: Diametro 12mm x 100 lunghezza, 50 V, 200 W 2.3.
CARATTERISTICHE GENERICHE
- Pressione di alimentazione pneumatica: 0,7 MPa (7 bar);
- Campo di regolazione della pressione in macchina: 0,15 – 0,7 Mpa (1,5-7 bar);
- Intervallo di forza di timbratura: da 0 N a 7 kN (700 kg) a 6bar;
- Intervallo di forza di pressata (doppio stadio): da 7 kN a 15 kN (1500 kg) a 6bar;
- Passo di avanzamento del nastro: regolabile da 35mm a 120mm;
- Dimensioni massime del cliché (lunghezza x larghezza) 100 x 40 mm;
- Corsa testa di timbratura: 17 mm;
- Piano di lavoro regolabile in altezza: 150x100 mm;
- Piano di lavoro scorrevole (optional): corsa 120mm mm.








